Схемы подключение УЗО
В электрораспределении большое значение уделяется функциональности и безопасности. Для надежной эксплуатации электрооборудования применяется ряд защитных приборов, среди них устройства защитного отключения (УЗО), отвечающие за обнаружение токов утечки с последующим отключением от энергопитающей сети.
В данной статье мы рассмотрим варианты подключения этого защитного устройства. Приборы, защищающие от токов утечки на землю (дифреле и дифавтоматы), имеют разные типы и схемы подключения, отличаются назначением.
Как правильно подключить УЗО?
Схема подключения УЗО и автоматов в электрическом щите составляется заранее проектирующим специалистом, а в некоторых случаях – электриком-монтажником.
Обратим ваше внимание на то, что электрик, устанавливающий устройства защиты, должен быть компетентен, с опытом подобного монтажа.
Современным высококвалифицированным электрикам, имеющим опыт работы с различным профессиональным электрооборудованием, не составит большого труда правильно подключить УЗО.
Подключение УЗО в однофазной и трехфазной сетях
В двухпроводной сети распределения, где используются L-проводник (фаза) и N-проводник (нейтраль), применяется схема подключения УЗО без заземления.
Такой способ подключения применяется в основном в домах старой постройки, где нет заземления.
Варианты подключения УЗО в однофазной сети
Схема No1 – общее УЗО для 1-фазной сети
Вариант схемы подключение УЗО в квартире без заземления.

УЗО устанавливается в электрический щит на входе силовой линии.
В схеме УЗО находится между вводным 2-полюсным автоматом и остальными распределительными 1-полюсными автоматическими выключателями.
В данном случае УЗО обеспечит защиту всех отходящих линий, если возникнет ток утечки.
Данная схема подключения УЗО без земли имеет один недостаток – поскольку устройство защиты общее, одно на все линии, при аварийной ситуации нельзя будет точно определить, на какой линии неисправность.
Схема No2 – общее УЗО для 1-фазной сети + счетчик + заземление
В этом варианте представлена схема подключения УЗО с заземлением в однофазной сети с электрическим счетчиком.

Обратите внимание, что в современных устройствах защиты, чтобы правильно подключить УЗО, нет необходимости монтажа питающих проводников только строго сверху или строго снизу устройства.
В современных аппаратах допускается подключение питающих проводников как сверху, так и снизу, но в любом случае, чтобы избежать ошибки при подключении УЗО, внимательно ознакомьтесь с техническим паспортом устройства.
Схема No3 – общее УЗО для 1-фазной сети + групповые УЗО
Схема подключение УЗО в квартире, где общее УЗО скомбинировано с групповыми устройствами защиты, является одной из самых практичных и самой защищенной. В этой схеме защитная функция по утечке тока групповых устройств дублируется (страхуется) общим УЗО.
В такой схеме целесообразно подобрать устройства защитного отключения так, чтобы при аварийной ситуации они не срабатывали одновременно – соблюсти селективность в подборе УЗО.

Плюсы: это самая безопасная схема подключения УЗО и дифавтомата, поскольку каждая линия защищена от утечек тока отдельно и в общем.
Минусы: УЗО, схема подключения которых предполагает защиту отдельно выделенных групп, имеет два фактора, их обязательно нужно учитывать – большое количество занимаемого места в электрическом щите и увеличение общего бюджета на закупку такого количества оборудования.
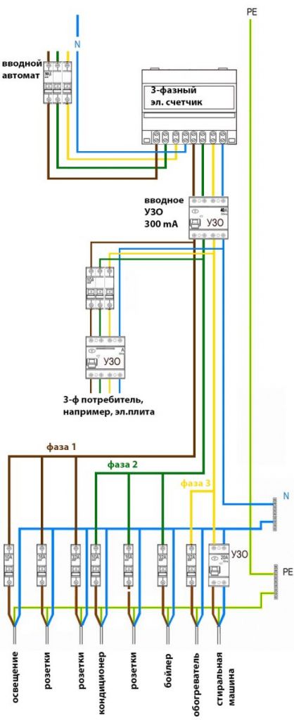
Варианты подключения УЗО в трехфазной сети
Схема No1 – общее УЗО для 3-фазной сети + групповые УЗО
Ниже показана схема подключения трехфазного УЗО на вводе, после вводного автоматического выключателя.
Также в схеме присутствуют отдельные групповые защитные устройства – однофазное и трехфазное УЗО. Селективность соблюдена по чувствительности к токам утечки, на вводном – 300мА, а на групповом – 30мА.

Схема No2 – общее УЗО для 3-фазной сети + счетчик

Перед монтажными работами рекомендуем ознакомиться со всеми инструкциями к подключаемым аппаратам защиты.
Внимательность и соблюдение всех предписаний обеспечат вам безопасность и правильное подключение УЗО.
